红豆
无锡后墅污水处理厂位于无锡市锡山区东港-锡北(张泾)新市镇,是红豆实业 股份有限公司于 2002 年经无锡市经济贸易委员会审批同意建设的项目,工程设计规 模为 10,000m3/d,于 2002 年 4 月开始建设,2005 年 11 月通过环保“三同时”竣工验收, 排放指标为《纺织染整工业水污染物排放标准》(GB4278-92)表三中一级标准, 总氮、总磷由原执行的《污水处理综合排放标准》(GB8978-1996)表 4 一级标准(化 学需氧量<100mg/l;生化需氧量<25mg/l;悬浮物<70mg/l;色度<40 倍;氨氮<15mg/l)。之后由于江苏省政府规定,从 2008 年 1 月 1 日沿太湖地区将执行《太 湖 地 区 城 镇 污 水 处 理 厂 及 重 点 工 业 行 业 主 要 水 污 染 物 排 放 限 值 》(DB32/T1072-2007)中表 1 中Ⅱ类污水厂排放标准,BOD5、SS、色度执行《城镇污 水处理厂污染物排放标准》(GB18918-2002)表 1 中的一级 A 标准(化学需氧量<60mg/l;生化需氧量<10mg/l;悬浮物<10mg/l;色度<30 倍;氨氮<5(8)mg/l; 总氮<15mg/l;总磷<0.5mg/l),该标准中各项控制指标严于《纺织染整工业水污染 物排放标准》(GB4278-92)表三中一级标准,总氮、总磷由原执行的《污水处理 综合排放标准》(GB8978-1996)表 4 一级标准,因此红豆实业股份有限公司又对 原有系统进行升级改造。

为控制太湖水体富营养化,维护生态平衡,保障人身健康,无锡市区环保部门 最新提标要求,尤其氮磷水体富营养化污染物指标的新限值,所有城镇污水处理厂 于 2020 年底之前要完成提标至《太湖地区城镇污水处理厂及重点工业行业主要水污 染物排放限值》(DB32/1072-2018)中表 3 序号 1 纺织工业大类的纺织染整工业 项(化学需氧量<60mg/l(设计按照 50mg/l 标准);生化需氧量<10mg/l;悬浮物<10mg/l;色度<30 倍;氨氮<5mg/l;总氮<12mg/l;总磷<0.5mg/l;锑<0.08mg/l), 明确提出要进一步减少太湖流域污染物的排放总量,对总氮的排放要求进一步提高, 需要对原有污水厂进行升级改造,不仅是必要的,更是紧迫的。

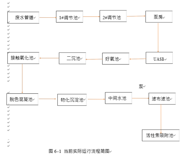
我司受委托进行无锡后墅污水处理有限公司的改造优化工程设计方案的编制工 作。在设计过程中,我司参考多年来处理相关污水的成功经验,本着保证处理效果、 节约投资和运行成本的原则,结合实际情况及远期国家环保政策可能性,进行了认 真而有创新的方案设计。以下为本方案设计说明书,供建设单位和有关专家审阅。


